現有的土壤重金屬治理費用高,治理周期長,且治理后的污染物很難進行安全的 資源化利用。目前,國內對土壤重金屬治理多處于淋洗劑和淋洗方法的研究及實驗裝置探 索階段,用于工業化的大規模生產性研究還很少,其中,我國申請 CN201310225512.3, 《重金屬污染場地土壤淋洗修復方法與設備》公開了一種處理重金屬污染的土壤修復方法, 該方法通過物理分離和化學萃取的方法將重金屬污染物分離出來,且淋洗液可重復使用, 具有一定的土壤處理效果,但是此發明在土壤資源的有效利用、化學試劑的取材、
土壤淋洗液使 用環節的數目、土壤的濃縮技術,大規模工業化生產工藝水平的提高以及在成本和經濟效 益等環節,仍然存在不足,需要進行改進。

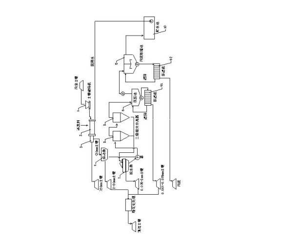
重金屬污染土壤淋洗和重金屬濃縮化方法,包括:用土壤破碎機進行破碎預處理,用土壤淋洗劑淋洗,用滾筒篩旋轉分離出大于20mm的土壤,用振 動篩分離出2-20mm的土壤,將小于2mm的土壤泥漿送至二級旋分分離器進行旋轉分級并將比重輕的泥漿送入沉淀池而其余送入脫水篩,沉淀池 中沉積的土壤送至第一壓濾機而將上清液送至污泥濃縮池,脫水篩分離出0.075-2mm的土壤并將其余部分送至二級旋分分離器,污泥濃縮池中 加入重金屬去除劑、混凝劑和助凝劑進行濃縮。通過上述方式,本發明一種重金屬污染土壤淋洗和重金屬濃縮化方法及其設備通過淋洗技術和 分級篩選可清除污染土壤中的重金屬并將其高度濃縮,使之達到安全標準。