什么是異位土壤淋洗
訪問量:166 次發布時間:2018-03-12
異位清洗技術是把受污染的土壤挖出后,采用專門的清洗設備和藥劑 對其進行清洗,從而使吸附、固定或沉淀在土壤中的污染物被去除,再對含有污染物的清洗 廢水或廢液進行處理,潔凈土可以回填或運到其他地點回用。該技術可用來處理重金屬和 有機污染物,質地相對疏松、滲透性較強、大粒徑級別的沙礫、沙、細沙中的污染物更容易被 清洗出來。目前,土壤淋洗技術是一種比較有應用前景的修復技術。這種修復技術在多個國 家已被工程化應用于修復重金屬污染或多污染物混合污染介質。而如何將土壤淋洗技術應 用于污染土壤整治中,所采用的處理設備意義重大,這是本申請著力解決的問題。
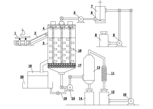
異位土壤淋洗修復設備,包括淋洗罐,其特征在于:淋洗罐的污染土投料口外部設有投料傳送帶,投料傳送帶的起始端的上方設有振動篩,凈土泥漿出口的外部設有二次沉降池,二次沉降池的底部外周設有環形沉降液收集池且二次沉降池和環形沉降液收集池之間設有多個沉降液過濾口,淋洗罐頂部均勻懸設多個攪拌器,淋洗劑存儲罐的出口管路連接有提取泵,提取泵的出口管路連接有內置攪拌漿的中間罐,中間罐的出口管路和淋洗劑噴頭的入口管路之間連接有引流泵,污染渣液出口和中間罐的入口之間另設有淋洗劑循環利用裝置。其結構合理、使用可靠,有效淋洗修復污染土壤,洗脫效果好,二次污染小。

鄭州德森環境
微信掃一掃,分享給朋友!